9e19938f-8f73-4f37-95d4-5070719ba249

Air Valve 06 Air Valve for Sewage Water

Technical Specification:

Face to Face:DIN2533 PN16
Flange standard:BS EN1092-2
Test standard:BS EN1074-4

share:
Product Details

 

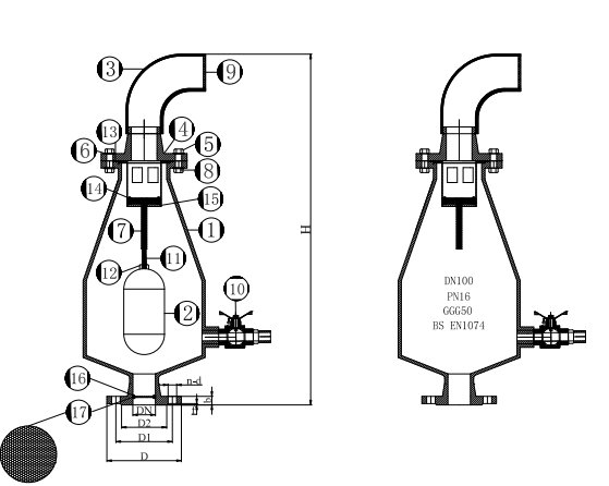
Item No.Part NameSpecification
1BodyDI GGG50
2Sealing BallABS
3BendABS
4BonnetGGG50
5BoltsSS304
6GasketSS304
7Guide SleeveSS304
8NutsSS304
9Anti-Bug NetSS304
10Flush ValveSS304
11Guide BarSS304
12Fixed NutsSS304
13O-RingsEPDM
14Vlave PlateSS304
15Exhaust HoodSS304
16ConcaSS304
17Filter ScreenSS304
SizePN(Mpa)DD1D2fbZ-ΦdHKG
DN501.61651251023194-Φ1972036.5
DN651.61851451223194-Φ1972037.5
DN801.62001601383198-Φ1972038.5
DN1001.62201801583198-Φ1972039.5
DN1251.62502101883198-Φ1972042.5
DN1501.62852402123198-Φ2372046.5
DN2001.634029526832012-Φ231050126.5
DN2501.640535532032212-Φ261050129.5
DN3001.646041037832512-Φ261050135.5


Send Message
Related Products
Air Valve 06 Air Valve for Sewage Water
Air Valve 06 Air Valve for Sewage Water

Technical Specification:

Face to Face:DIN2533 PN16
Flange standard:BS EN1092-2
Test standard:BS EN1074-4

Air Valve 05 Combination Kinetic Air Release Valves Thread End
Air Valve 05 Combination Kinetic Air Release Valves Thread End

Features:
1.Pipe Threads according to EN1074
2.Maximum Working Pressure    16Bar(1.6mpa)
3.Maximum Working Temperture     100℃
4.Screw thread:NPT/BSPT
5. PAT: 20191692464.8

AIR VALVE 01 Combination kinetic Air Release Valves Flange End
AIR VALVE 01 Combination kinetic Air Release Valves Flange End

Applicable Standards:

Size: in.2(50mm)-in.12(300mm)

Pressure: BS1074—PN10/PN16

Flange Drlledacc

To BS4504/EN1092-2

Face To Face Dimensionacc.

To BS4504/EN1092-2

Flange Raised Face Flange

Maximum Working Pressure 16Bar(1.6mpa)

Maximum Working Temperture 100℃   

PAT: 20191692464.8


AIR VALVE 02 Combination kinetic Air Release Valves Thread End
AIR VALVE 02 Combination kinetic Air Release Valves Thread End

Applicable Standards:

Size: in.½(15mm)-in.2(50mm)

Pressure: BS1074—PN10/PN16

Pipe Thread According to EN1074

Maximum Working Pressure  16Bar(1.6mpa)

Maximum Working Temperture  100℃

Screw Thread BSP/NPT

PAT: 20191692464.8

Air Valve 03 Double Orifice Air Valve Type A
Air Valve 03 Double Orifice Air Valve Type A

Technical Requirement:

Size:DN50-DN300
Pressure: Air Valve Type A

Face to Face: DIN2533-PN16

Flanges standard:BS EN1092-2

Teats standard: BS EN 12266-1:2003

Air Valve 04 Double Orifice Air Valve Type B
Air Valve 04 Double Orifice Air Valve Type B

Technical Requirement:

Size:DN50-DN300

Pressure: Air Valve Type B

Face to Face: DIN2533-PN16

Flanges standard:BS EN1092-2

Tests standard:  Bs En 12266-1:2003